木工雕刻机应用方案
工作原理
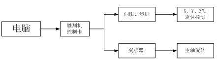
目前主流的木工雕刻机主要由计算机、雕刻机控制系统、雕刻机主体三部分构成,其中:
计算机:
又称PC、电脑,配置专用雕刻软件,进行图样的设计、排版工作;
雕刻机控制卡:行业专用控制器,与电脑进行串行口通讯。通过接收电脑发送的图样信息,并转换为伺服或步进驱动所需的脉冲信号来控制X、Y、Z轴走刀定位,还可以提供主轴控制变频器所需模拟量或多段速信号,来驱动主轴电机高速旋转,对木板进行雕刻加工;
雕刻机主体:以机械部分为主。
工艺要求
高速主轴控制系统,是木工雕刻机的重要组成部分,其性能对雕刻机整机的性能有着至关重要的影响。木工雕刻机主轴多采用两级高速水冷异步电机,一般工艺要求如下:
(1)运转速度一般在0~24000r/min,对应变频器频率范围0~400Hz;
(2)一般雕刻机主体会装有多个主轴机头,通过一台变频器来同时驱动;
(3)为保证雕刻效果,主轴稳速精度要高;
(4)低速力矩大、过载能力强;
(5)电磁噪音小;
(6)运行漏电流要小,避免客户漏电开关跳闸。
应用方案
高速主轴控制系统中,主轴电机常见电压等级有单相220V和三相380V两种,小功率机型以单相220V为主,大功率机型以三相380V为主。根据客户配置电机不同,选择不同电源输入的变频器。
主轴变频器频率设定源有两种:多段速(7段)、模拟量0-10V,实际使用中请用户根据控制卡实际提供信号来选择其中一种接线方式,并设置相对应参数即可。
系统接线如下图所示:
相对于其它传统行业来讲,木工雕刻机主轴控制系统对变频器功能性要求较低,主要以调速为主。VL6100系列矢量型通用变频器,在木工雕刻机行业特点及优势主要体现在:
(1)调速范围广,最高频率3200Hz,可满足更高转速雕刻需求;
(2)宽电压输入范围,满足电压波动较大的客户现场;
(3)结构紧凑,节省安装空间;
(4)优异的EMC性能,避免对系统中电脑、伺服、步进进行干扰,同时抗干扰能力强;
(5)独立风道设计,避免木工雕刻机使用现场大量的木屑粉尘进入机身内部,影响使用寿命。
